ENERGIEVERSORGUNG
Die Beheizung der Räume
Hol die Sonne in dein Haus! ● Die Beheizung der Räume ● Strom ● Links und Materialien
Der folgende Text wurde nach der Fertigstellung des Solarwarmwasserdaches verfasst und veröffentlicht. Im Laufe der Zeit mussten Änderungen vorgenommen werden, die unten im zweiten Teil beschrieben werden.
Der Start 1993: Holzgebläsekessel und präzise Regelung

Das Holz wird trocken eingefüllt, kann bis 60cm lang und beliebig dick sein. Holzhacken erledigt sich. Im Kellerraum, wo der Kessel steht, entsteht Staub durch die Holzlagerung, das Herausnehmen der Asche und ab und zu Rauchentwicklung beim Nachlegen. Gegenüber Einzelöfen ist das aber eine sehr angenehme Reduzierung der Verdreckung, zudem ist die Energieausnutzung wesentlich höher.
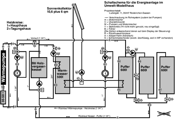
Die Heizanlage hat drei eigene Pufferspeicher, die Wärme kann zwischen diesen und dem solaren Kreislauf hin- und hergeschoben werden. So wird im Winter auch warmes Wasser von der Heizanlage erzeugt, während im Sommer die Sonnenenergie auch in den großen Pufferspeichern festgehalten werden kann ... optimal für das Seminarhaus der Projektwerkstatt, wenn Gruppen innerhalb weniger Tage viel warmes Wasser brauchen.
In den Übergangshase des Frühjahrs und Herbstes reicht bei Sonne die Solaranlage, an anderen Tagen das Heizen von wenigen Stunden, um für 1-2 Tage Heiz- und warmes Brauchwasser zu haben.



- Download des obigen Schemas als PDF
Fotos
Ganz oben: Heizkessel.Rechts oben: Pumpengruppe eines Heizkreises.
Links oben: Steuerungselektronik.
Unten: Steuerung der Fußbodenheizung im großen Versammlungsraum.und (darunter rechts) Thermostat an Einzelheizung
Regelung der einzelnen Räume und Heizkörper

Im Bild unten ist die Steuerung der Fußbodenheizung zu sehen. Fußbodenheizungen sind zwar im Einbau aufwendig, können aber mit niedrigeren Temperaturen gefahren werden, was eine höhere Energieausnutzung ermöglicht. Die Fußbodenheizung der Projektwerkstatt stammt von der Firma Rotex. Das gelbe Schild gehört zum baubiologischen Lehrpfad durch das Haus ... mit grünem Daumen nach oben für umweltverträgliche Lösungen. Es gibt auch den anderen Fall (roter Daumen nach unten), z.B. bei Beschriftungen von Materialien der Altbausubstanz, wenn dort früher umweltbelastende Stoffe eingebaut wurden, oder für eigene Fehler, die sich im Nachhinein rausstellten. Die Projektwerkstatt ist kein perfekter Bau, sondern eine Mischung aus Altbausubstanz, Verwendung gebrauchter Baustoffe (Holz, Steine, Isolierungen) und gezielt baubiologischer Sanierungen und umwelttechnischer Ausstattung.

Die Veränderungen im Laufe der Zeit


Der Umbau erforderte das Ablassen des Wassers aus den Pufferspeichern und allen Leitungen im Bereich der Wärmeeinspeisungen. Das ermöglichte uns endlich den Austausch defekter Stellventile und Fühler. Welch Freude, als dann in den beiden sehr sonnigen, aber kalten Monaten März und April des Jahres 2025 das Warmwasserdach allein für das Beheizen der Räume reichte (solange keine Gruppe da war oder Veranstaltungen liefen).


Das Heizungssystem nach dem Umbau in 2024 - jetzt mit drei Wärmequellen
Allgemeine Information zur Wärmeversorgung
Aus "Klein, geteilt, recycelt: Wohnen 2.0", in: Gießener Allgemeine am 14.2.2024
In Deutschland hat sich die durchschnittliche Wohnfläche pro Person in den letzten rund 70 Jahren fast vervierfacht: Waren es 1950 noch 15 Quadratmeter, sind es im Jahr 2023 schon 55,5, wie das Statistische Bundesamt ermittelte. ...
Das Verhältnis der Hüllfläche - also Außenwände mit Türen und Fenstern, Dach und Bodenplatte - und dem Gebäudeinhalt ist nämlich entscheidend. Je kleiner es ist, desto geringer der Energiebedarf pro beheiztem Kubikmeter. Das Baunetz Wissen, eine Informationsplattform des Architekturmagazins BauNetz, ermittelt typische Werte für unterschiedliche Haustypen. Der eines alleinstehenden Einfamilienhauses liegt bei etwa 0,8, der eines Mehrfamilienhauses bei circa 0,4. Zum Vergleich: Ein zwölf Quadratmeter großes Tiny House hat circa einen Wert von 1,89. Das bedeutet: Je kompakter viele Menschen in einem Gebäude wohnen, desto klimafreundlicher ist es. Daraus kann man folgern, dass Einfamilienhäuser auf dem Land im Bereich des Heizwärmebedarfs zwar besser sind als ein Tiny House, jedoch viel schlechter als ein kompaktes Mehrfamilienhaus.

